Diagrama de flujo de proceso
| Ingeniería química | |
|---|---|
| |
| Generalidades | |
| |
| Fundamentos | |
| Aspectos | |
| Procesos Unitarios | |
| |
| Glosarios | |
| |
Un diagrama de flujo de proceso (PFD) es un diagrama comúnmente utilizado en ingeniería química y de procesos para indicar el flujo general de los procesos y equipos de la planta. El PFD muestra la relación entre el equipo principal de las instalaciones de una planta y no muestra detalles menores, como detalles de tuberías y designaciones. Otro término comúnmente usado para un PFD es una hoja de flujo.
Contenido típico de un diagrama de flujo de proceso

Normalmente, los diagramas de flujo de proceso de una sola unidad de proceso incluirán lo siguiente:
- Tubería de proceso
- Artículos principales del equipo
- Funciones principales de control del proceso (p. Ej., presión, nivel, control de flujo)
- Conexiones con otros sistemas
- Bypass mayor y flujos de recirculación (reciclaje)
- Datos operativos (temperatura, presión, caudal másico, densidad, etc.), a menudo por referencias de flujo a un balance de masa
- Procesar nombres de flujo
Los diagramas de flujo de proceso generalmente no incluyen:
- Clases de tuberías o números de líneas de tuberías
- Detalles de instrumentación
- Líneas de desvío menores
- Válvulas de aislamiento y cierre
- Mantenimiento de respiraderos y desagües
- Válvulas de seguridad y alivio
- Bridas
Los diagramas de flujo de proceso de varias unidades de proceso dentro de una gran planta industrial generalmente contendrán menos detalles y pueden llamarse diagramas de flujo de bloques o diagramas de flujo esquemáticos .
Ejemplos de diagramas de flujo de proceso
El diagrama de flujo del proceso a continuación describe un proceso de una sola unidad de ingeniería química conocido como una planta de tratamiento de aminas:

Múltiples unidades de proceso dentro de una planta industrial
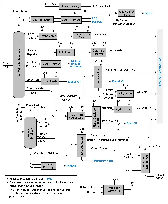
El diagrama de flujo de proceso a continuación es un ejemplo de un diagrama de flujo esquemático o de bloque y describe los diversos procesos unitarios dentro de una refinería de petróleo típica:

Otros artículos de interés
Un PFD puede generarse por computadora a partir de simuladores de procesos, paquetes CAD o software de diagrama de flujo utilizando una biblioteca de símbolos de ingeniería química. Las reglas y los símbolos están disponibles en organizaciones de estandarización, como DIN, ISO o ANSI. A menudo, los PFD se producen en grandes hojas de papel.
Los PFD de muchos procesos comerciales se pueden encontrar en la literatura, específicamente en enciclopedias de tecnología química, aunque algunos pueden estar desactualizados. Para encontrar las más recientes, las bases de datos de patentes, como las disponibles en la Oficina de Patentes y Marcas de los Estados Unidos, pueden ser útiles.
Normas
- ISO 10628: Diagramas de flujo para plantas de proceso - Reglas generales
- ANSI Y32.11: Símbolos gráficos para diagramas de flujo de proceso (retirado en 2003)
- SAA AS 1109: Símbolos gráficos para diagramas de flujo de procesos para la industria alimentaria
Véase también
Otras lecturas
- Raymond E. Kirk; Donald F. Othmer (2001). Kirk-Othmer Encyclopedia of Chemical Technology (4th edición). Wiley-Interscience. ISBN 0471419613.
- M.S. Ray; M.G. Sneesby (1998). Chemical Engineering Design Project: A Case Study Approach (2nd edición). Gordan and Breach Science Publishers. ISBN 9056991361.
- R. Turton; R.C. Bailie; W.B. Whiting; J.S. Shaeiwitz (2002). Analysis, Synthesis, and Design of Chemical Processes (2nd edición). Prentice Hall. ISBN 0-13-064792-6.
- Fritz Ullmann (2002). Ullman’s Encyclopedia of Industrial Chemistry (6th edición). Wiley-VCH. ISBN 3-527-30385-5.
- Srikumar Koyikkal (2013). Chemical Process Technology and Simulation (1st edición). Prentice Hall India. ISBN 978-81-203-4709-0.
