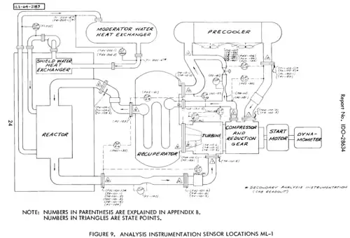
ML-1 (reactor)

ML-1 fue un reactor nuclear experimental construido como parte del Programa de energía nuclear del Ejército de Estados Unidos. A diferencia de los otros siete reactores de este programa, no utilizaba una turbina de vapor, sino que en su lugar utilizaba un refrigerante de nitrógeno a varias atmósferas de presión, para mover una turbina de gas de ciclo cerrado.
El concepto frustró las expectativas, y fue abandonado con el cierre de ML-1 en 1963 después de varias reparaciones importantes y con solo unos pocos cientos de horas de pruebas completadas en total. No obstante, un concepto similar ha sido propuesto más recientemente como parte del proyecto del PBMR.
Enlaces externos
- Relación del ML-1: objetivos y problemas (en inglés).